年产21万吨己二腈项目初步设计(ID:2693620)
# | 文件名称 | 文件大小 |
---|---|---|
1 | 17593018643625.zip | 1.64G |
2 | 致评委老师们的一封信.txt | 1.09K |
3 | T-304.bkp | 733.00K |
4 | T-304塔优化说明.docx | 244.09K |
5 | 回流比优化.png | 88.24K |
6 | 理论板数优化.png | 45.45K |
7 | 进料板位置优化.png | 66.67K |
8 | 全流程模拟视频.mp4 | 3.58M |
9 | 关于Aspen版本不兼容问题.txt | 587B |
10 | 流程运行结果.png | 218.02K |
11 | 全流程模拟(不含节能技术,不含换热网络)1.apw | 4.94M |
12 | 全流程模拟(有节能,无换热,不含膜分离).apw | 5.65M |
13 | 全流程模拟(有节能,有换热,有膜分离技术).apw | 6.66M |
14 | 全流程模拟(无节能技术,无换热网络优化).bkp | 1.52M |
15 | 全流程模拟(有节能技术,无换热网络优化).bkp | 1.69M |
16 | 全流程模拟(有节能技术,有换热网络优化).bkp | 2.02M |
17 | T-102塔优化.bkp | 981.94K |
18 | T-102塔参数优化.docx | 193.34K |
19 | 回流比优化.png | 48.56K |
20 | 理论板数优化.png | 46.62K |
21 | 进料板位置优化.png | 25.67K |
22 | 全流程模拟(不含节能技术,不含换热网络).hch | 482.68K |
23 | 全流程模拟(有节能,有换热,有膜分离技术)_Copy1.hch | 672.66K |
24 | 换热网络优化过程.hch | 4.66M |
25 | 换热网络优化前.png | 41.99K |
26 | 换热网络优化前总组合曲线图.png | 21.47K |
27 | 换热网络优化前热组合曲线图.png | 19.95K |
28 | 换热网络优化前经济曲线图.png | 27.59K |
29 | 换热网络优化后.jpg | 178.45K |
30 | 换热网络优化后总组合曲线.png | 24.64K |
31 | 换热网络优化后热组合曲线.png | 24.21K |
32 | 换热网络热集成前全流程.png | 30.12K |
33 | 热集成后,换热方案带入全流程后.png | 44.53K |
34 | 经济曲线.png | 23.20K |
35 | E-03041.EDR | 265.56K |
36 | E-03071.EDR | 289.28K |
37 | E-0304换热器结果导出1.DOCX | 333.82K |
38 | E-0307换热器结果导出1.DOCX | 202.92K |
39 | T-0102塔详细设计-interactiveSizing.bkp | 895.21K |
40 | T-0102塔详细设计-rating.bkp | 534.02K |
41 | 关于塔设计源文件出现物性警告.txt | 300B |
42 | 致评委老师.txt | 581B |
43 | R0201反应器强度校核.docx | 248.88K |
44 | R0201反应器强度校核结果.mp4 | 9.90M |
45 | R0201强度校核.cn2 | 32.58K |
46 | T0102塔强度校核.cn2 | 32.58K |
47 | T0102塔强度校核.docx | 246.91K |
48 | E0304强度校核.docx | 1000.57K |
49 | E0304强度校核.fx3 | 26.05K |
50 | E0304换热器强度校核结果.mp4 | 8.43M |
51 | E0307强度校核.docx | 1022.33K |
52 | E0307强度校核.fx3 | 26.05K |
53 | E0307换热器强度校核结果.mp4 | 10.27M |
54 | Hazop.pdf | 470.73K |
55 | 上海石化年产21万吨己二腈项目.opexxmh | 388.00K |
56 | 精制车间三维2007.dwg | 16.72M |
57 | 精制车间三维2010.dwg | 18.52M |
58 | 精制车间三维配管2007.dwg | 15.48M |
59 | 精制车间三维配管2010.dwg | 17.22M |
60 | 车间三维东北视图.png | 117.53K |
61 | 车间三维东南视图.png | 119.06K |
62 | 车间三维主视图.png | 61.92K |
63 | 车间三维俯视图.png | 61.10K |
64 | 车间三维左视图.png | 45.10K |
65 | 车间三维西北视图.png | 107.90K |
66 | 车间三维西南视图.png | 144.36K |
67 | 车间三维配管东北视图.png | 56.05K |
68 | 车间三维配管东南视图.png | 63.80K |
69 | 车间三维配管主视图.png | 21.87K |
70 | 车间三维配管俯视图.png | 39.24K |
71 | 车间三维配管左视图.png | 16.13K |
72 | 车间三维配管西北视图.png | 64.63K |
73 | 车间三维配管西南视图.png | 77.98K |
74 | 1,3-丁二烯的典型泄露事故模型1.png | 81.45K |
75 | 1,3-丁二烯的典型泄露事故模型2.png | 154.36K |
76 | 1,3-丁二烯的典型泄露事故模型3.png | 71.24K |
77 | 1,3-丁二烯的典型泄露事故模型4.png | 124.10K |
78 | 1,3-丁二烯的有毒有害物质在大气中的扩散预测1.png | 71.72K |
79 | 1,3-丁二烯的有毒有害物质在大气中的扩散预测2.png | 84.86K |
80 | 1,3-丁二烯的有毒有害物质在大气中的扩散预测3.png | 59.31K |
81 | 1,3-丁二烯的有毒有害物质在大气中的扩散预测4.png | 97.57K |
82 | 1,3-丁二烯的池火事故模型预测1.png | 80.49K |
83 | 1,3-丁二烯的池火事故模型预测2.png | 87.93K |
84 | 1,3-丁二烯的池火事故模型预测3.png | 64.16K |
85 | 13-丁二烯的沸腾液体扩展蒸汽爆炸模型1.png | 73.99K |
86 | 13-丁二烯的沸腾液体扩展蒸汽爆炸模型2.png | 83.31K |
87 | 13-丁二烯的沸腾液体扩展蒸汽爆炸模型3.png | 134.76K |
88 | 1,3-丁二烯的蒸汽云爆炸模型预测1.png | 73.99K |
89 | 1,3-丁二烯的蒸汽云爆炸模型预测2.png | 83.31K |
90 | 1,3-丁二烯的蒸汽云爆炸模型预测3.png | 134.76K |
91 | 2-甲基戊二腈的典型泄露事故模型1.png | 124.87K |
92 | 2-甲基戊二腈的典型泄露事故模型2.png | 81.55K |
93 | 2-甲基戊二腈的典型泄露事故模型3.png | 70.92K |
94 | 2-甲基戊二腈的典型泄露事故模型4.png | 127.43K |
95 | 2-甲基戊二腈的有毒有害物质在大气中的扩散预测1.png | 58.59K |
96 | 2-甲基戊二腈的有毒有害物质在大气中的扩散预测2.png | 82.79K |
97 | 2-甲基戊二腈的有毒有害物质在大气中的扩散预测3.png | 69.59K |
98 | 2-甲基戊二腈的池火事故模型预测1.png | 124.77K |
99 | 2-甲基戊二腈的池火事故模型预测2.png | 68.52K |
100 | 2-甲基戊二腈的池火事故模型预测3.png | 64.70K |
101 | 2-甲基戊二腈的沸腾液体扩展蒸汽爆炸模型1.png | 72.40K |
102 | 2-甲基戊二腈的沸腾液体扩展蒸汽爆炸模型2.png | 133.17K |
103 | 2-甲基戊二腈的沸腾液体扩展蒸汽爆炸模型3.png | 65.53K |
104 | 2-甲基戊二腈的蒸汽云爆炸模型预测1.png | 127.09K |
105 | 2-甲基戊二腈的蒸汽云爆炸模型预测2.png | 50.59K |
106 | 2-甲基戊二腈的蒸汽云爆炸模型预测3.png | 54.29K |
107 | 四氢呋喃的典型泄露事故模拟.rsm | 508B |
108 | 四氢呋喃的有毒有害物质在大气中的扩散预测.rsm | 504B |
109 | 四氢呋喃的池火事故模型预测.rsm | 216B |
110 | 四氢呋喃的沸腾液体扩展蒸汽爆炸(火球BLEVE)模型预测.rsm | 229B |
111 | 四氢呋喃的蒸气云爆炸模型预测.rsm | 183B |
112 | 己二腈的典型泄露事故模型.rsm | 511B |
113 | 己二腈的有毒有害物质在大气中的扩散预测.rsm | 496B |
114 | 己二腈的池火事故模型.rsm | 208B |
115 | 己二腈的沸腾液体扩展蒸汽爆炸模型.rsm | 225B |
116 | 己二腈的蒸汽云爆炸模型预测.rsm | 182B |
117 | 中石化上海石化有限公司分厂噪音分析.BIF | 142B |
118 | 中石化上海石化有限公司分厂噪音分析.ein | 21.70K |
119 | 中石化上海石化有限公司分厂噪音分析.EIP | 19.36K |
120 | 中石化上海石化有限公司分厂噪音分析.xls | 44.00K |
121 | 中石化上海石化有限公司分厂噪音分析.jpg | 264.81K |
122 | 中石化上海石化有限公司分厂噪音分析厂区总平面布置图.jpg | 4.33M |
123 | 厂区三维布置2020版.skp | 689.95M |
124 | 厂区三维布置2020版1.skb | 689.90M |
125 | 厂区三维东南视图.png | 444.27K |
126 | 厂区三维主视图.png | 187.85K |
127 | 厂区三维俯视图.png | 364.41K |
128 | 厂区三维右视图.png | 179.65K |
129 | 厂区三维左视图.png | 171.22K |
130 | 2-储罐区火灾爆炸.jpg | 65.56K |
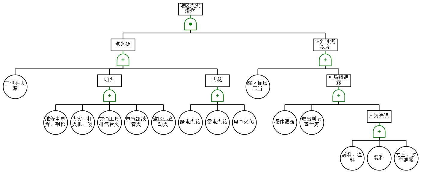
131 | 3-反应器内易燃物料.png | 124.47K |
132 | 4-气液分离罐爆炸.jpg | 36.42K |
133 | 储罐区火灾爆炸.ffta | 11.89K |
134 | 反应器内易燃物料.ffta | 11.60K |
135 | 气液分离罐爆炸.ffta | 9.62K |
136 | 1.3丁二烯储罐泄露不燃烧,形成液池事故模拟.alo | 4.73K |
137 | 1.3丁二烯储罐泄露不燃烧,形成液池事故模拟.png | 427.86K |
138 | 1.3丁二烯储罐爆裂,沸腾液体扩散蒸汽云爆炸,形成火球事故模拟.alo | 4.73K |
139 | 1.3丁二烯储罐爆裂,沸腾液体扩散蒸汽云爆炸,形成火球事故模拟.png | 482.66K |
140 | 1,3-丁二烯储罐泄露并燃烧,形成池火事故模拟.alo | 4.73K |
141 | 1,3-丁二烯储罐泄露并燃烧,形成池火事故模拟.png | 487.36K |
142 | 四氢呋喃储罐泄露并燃烧,形成池火事故模拟.alo | 4.73K |
143 | 四氢呋喃储罐泄露并燃烧,形成池火事故模拟.png | 463.81K |
144 | 四氢呋喃储罐泄露未燃烧,形成液池事故模拟.alo | 4.73K |
145 | 四氢呋喃储罐泄露未燃烧,形成液池事故模拟.png | 440.39K |
146 | 四氢呋喃储罐爆裂,沸腾液体扩散蒸汽云爆炸,形成火球事故模拟.alo | 4.73K |
147 | 四氢呋喃储罐爆裂,沸腾液体扩散蒸汽云爆炸,形成火球事故模拟.png | 453.45K |
148 | 氢氰酸储罐RAILCAR模型预测.alo | 4.73K |
149 | 氢氰酸储罐RAILCAR模型预测.png | 419.22K |
150 | 氢氰酸储罐传统ALOHA模型预测.alo | 4.73K |
151 | 氢氰酸储罐传统ALOHA模型预测.png | 457.43K |
152 | R0201反应器内流体仿真模拟.mph | 1.39G |
153 | R0201反应器内流体仿真模拟视频.mp4 | 540.47K |
154 | 全流程模拟(不含节能技术,不含换热网络).hch | 411.66K |
155 | 全流程模拟(有节能,有换热,有膜分离技术)_Copy1.hch | 596.95K |
156 | 换热网络设计过程.hch | 3.33M |
157 | 换热网络优化前.png | 41.99K |
158 | 换热网络优化后.jpg | 178.45K |
159 | 经济曲线.png | 23.20K |
160 | 图册集.pdf | 11.25M |
161 | 工艺流程图PFD2004.dwg | 878.60K |
162 | 工艺流程图PFD2007.dwg | 778.88K |
163 | 管道及仪表流程图(PID)2004.dwg | 1.33M |
164 | 管道及仪表流程图(PID)2007.dwg | 1.34M |
165 | 厂区平面布置图2004版.dwg | 959.64K |
166 | 厂区平面布置图2007版.dwg | 958.94K |
167 | 精制提纯车间立面图2004版.dwg | 574.06K |
168 | 精制提纯车间立面图2004版.dwl | 46B |
169 | 精制提纯车间立面图2004版.dwl2 | 202B |
170 | 精制提纯车间立面图2007版.dwg | 538.50K |
171 | 精制车间三维2007.dwg | 16.72M |
172 | 精制车间三维2010.dwg | 18.52M |
173 | 车间三维东北视图.png | 117.53K |
174 | 车间三维东南视图.png | 119.06K |
175 | 车间三维主视图.png | 61.92K |
176 | 车间三维俯视图.png | 61.10K |
177 | 车间三维左视图.png | 45.10K |
178 | 车间三维西北视图.png | 107.90K |
179 | 车间三维西南视图.png | 144.36K |
180 | E0304二级氢氰化冷却器工艺条件图.dwg | 339.43K |
181 | E0307ADN二级冷却器工艺条件图.dwg | 340.37K |
182 | R0201二级氢氰化一级反应器工艺条件图.dwg | 488.54K |
183 | T0102-热泵精馏塔工艺条件图.dwg | 304.46K |
184 | 管道轴测图2004.dwl | 44B |
185 | 管道轴测图2004版.dwg | 1.27M |
186 | 管道轴测图2007版.dwg | 1.14M |
187 | 精制车间三维配管2007.dwg | 15.48M |
188 | 精制车间三维配管2010.dwg | 17.22M |
189 | 车间三维配管东北视图.png | 56.05K |
190 | 车间三维配管东南视图.png | 63.80K |
191 | 车间三维配管主视图.png | 21.87K |
192 | 车间三维配管俯视图.png | 39.24K |
193 | 车间三维配管左视图.png | 16.13K |
194 | 车间三维配管西北视图.png | 64.63K |
195 | 车间三维配管西南视图.png | 77.98K |
196 | -可行性研究.docx | 162B |
197 | 1-可行性研究.docx | 1.41M |
198 | 2-初步设计说明书.docx | 8.66M |
199 | 3-能量平衡计算书.docx | 529.10K |
200 | 4-经济分析.docx | 511.03K |
201 | 5-安全预评价报告.docx | 3.89M |
202 | 6-能量集成及换热网络设计.docx | 860.61K |
203 | 7-设备设计及选型说明书.docx | 9.14M |
204 | 8-创新性说明书.docx | 1007.46K |
205 | 9-反应器设计说明书.docx | 3.14M |
206 | 附录1-物料平衡计算书.docx | 510.39K |
207 | 附录2-MSDS.docx | 456.40K |
208 | 附录3-公用工程供应协议及方案.docx | 233.32K |
209 | 附录4-HAZOP分析报告.docx | 360.47K |
210 | 附录5-设备一览表.docx | 272.28K |
211 | 附录6-risksystem分析报告.docx | 6.05M |
212 | 附录7-ALOHA分析报告.docx | 2.62M |
213 | 附录8-管道一览表.docx | 267.45K |
214 | 附录9-膜分离器说明书.docx | 1.25M |
215 | 主反应动力学及副反应说明.docx | 980.27K |
216 | 动力学数据计算.xlsx | 30.44K |
217 | Ni基催化氢氰化反应动力学.pdf | 2.02M |
218 | 一级氢氰化,异构化反应动力学实验支撑数据.pdf | 790.98K |
219 | 合成己二腈工艺固体催化剂的制备方法.pdf | 3.04M |
220 | 新型螯合膦酸盐配体:烯烃的合成、结构和镍催化氢氰化1.pdf | 298.09K |
221 | 氢蒽双齿镍催化剂催化3-戊烯腈氢氰化反应研究_王佩.pdf | 4.88M |
此图纸下载需要520金币
立即下载
发布者
静
创作: 10046
粉丝: 6
加入时间:2025-05-27

模型信息
图纸格式:pdf,dwg,skp
文件大小:1721.63M
所需金币:520
上传时间:2025-10-01 15:06:42
是否可编辑:可修改,包括参数
版本:AutoCAD 2010
标签
图纸简介
版权说明
用户在本站上传的作品如侵犯到您的权益,请与本站管理员联系删除。用户在本站下载的原创作品,只拥有作品的使用权,著作权归原作者所有,未经合法授权,用户不得以任何形式发布、传播、复制、转售该作品。
作者其它图纸 查看更多
猜你喜欢