1.5亿Nm3a火炬气资源化脱硫项目初步设计(ID:2709526)
查找相似图纸
截图
AI截图渲染
✨AI图片渲染
| # | 文件名称 | 文件大小 |
|---|---|---|
| 1 | readme.txt | 940B |
| 2 | 0-Abstract.docx | 3.16M |
| 3 | 0-项目摘要.docx | 3.15M |
| 4 | 1-可行性研究报告.docx | 2.35M |
| 5 | 2-初步设计说明书.docx | 8.01M |
| 6 | 3-1典型设备选型计算说明书.docx | 5.36M |
| 7 | 3-2反应器设计说明书.docx | 3.54M |
| 8 | 4-创新性说明书.docx | 2.27M |
| 9 | 5-1附录一物料平衡计算书.docx | 2.02M |
| 10 | 5-2附录二能量平衡计算书.docx | 1.96M |
| 11 | 5-3附录三较大能量回用的换热网络设计.docx | 2.19M |
| 12 | 5-4附录四物质MSDS.docx | 1.86M |
| 13 | 5-5附录五设备选型一览表.docx | 1.87M |
| 14 | 5-6附录六超重力旋转填料床说明书.docx | 2.75M |
| 15 | 5-7附录七脱重烃说明书.docx | 2.28M |
| 16 | 6-经济分析.docx | 1.96M |
| 17 | 7-安全预评价.docx | 4.99M |
| 18 | 8-环境影响评价报告.docx | 4.65M |
| 19 | 9-泄漏扩散模型及其模拟计算.docx | 2.53M |
| 20 | ~$6-经济分析.docx | 162B |
| 21 | 设计图册集.pdf | 21.96M |
| 22 | 工艺流程图PFD.dwg | 7.24M |
| 23 | 工艺流程图PFD图册集.pdf | 3.72M |
| 24 | 工艺流程图说明.pdf | 342.82K |
| 25 | 管道仪表流程图说明.pdf | 343.81K |
| 26 | 管道及仪表流程图PID.dwg | 5.61M |
| 27 | 管道及仪表流程图PID图册集.pdf | 2.66M |
| 28 | 1-深度脱硫车间设备布置图.dwg | 1.73M |
| 29 | 2-甲硫醇合成车间设备布置图.dwg | 1.08M |
| 30 | 3-甲硫醇分离精制车间设备布置图.dwg | 1.68M |
| 31 | 车间布置说明.pdf | 310.90K |
| 32 | 车间设备布置图图册集.pdf | 2.33M |
| 33 | 厂区总平面布置图.dwg | 618.09K |
| 34 | 厂区总平面布置图.pdf | 418.53K |
| 35 | 厂区总平面布置图说明.pdf | 349.68K |
| 36 | 1-俯视图.jpg | 73.82K |
| 37 | 2-45°俯视图.jpg | 90.51K |
| 38 | 3-等轴图.jpg | 85.18K |
| 39 | E0204-反应气三级冷却器工艺条件图.dwg | 55.61K |
| 40 | R0201-甲醇和H2S一段催化反应器工艺条件图.dwg | 57.89K |
| 41 | T0104-解吸塔工艺条件图.dwg | 59.98K |
| 42 | 典型设备工艺条件图图册集.pdf | 361.97K |
| 43 | E0204-反应气三级冷却器总装配图.dwg | 200.49K |
| 44 | R0201-甲醇和H2S一段催化反应器总装配图.dwg | 156.81K |
| 45 | T0104-解吸塔总装配图.dwg | 195.61K |
| 46 | 典型设备总装配图图册集.pdf | 993.18K |
| 47 | 管道轴测图ISO.dwg | 1.93M |
| 48 | 管道轴测图图册集.pdf | 266.40K |
| 49 | gbcbig.shx | 881.68K |
| 50 | 字体文件存放位置.txt | 358B |
| 51 | 1-全流程(不含热泵).bkp | 1.78M |
| 52 | 2-全流程(不含换热网络、添加设计规定).bkp | 1.87M |
| 53 | 3-全流程(含换热网络、塔优化参数代入).bkp | 2.32M |
| 54 | 1-MDEA脱硫动力学.pdf | 218.45K |
| 55 | 2-A.V.Mashkina硫化氢甲醇反应器动力学来源.pdf | 169.44K |
| 56 | 3-甲硫醇裂解动力学.pdf | 209.56K |
| 57 | 4-硫化氢甲硫醚反应动力学.pdf | 215.27K |
| 58 | 5-硫化氢—甲硫醚合成甲硫醇催化剂动力学的研究及其工业应用.pdf | 10.05M |
| 59 | 甲硫醇合成反应器-CATAWT.bkp | 424.98K |
| 60 | 甲硫醇合成反应器-PRESSURE.bkp | 585.45K |
| 61 | 甲硫醇合成反应器-RESIDENCETIME.bkp | 579.29K |
| 62 | 甲硫醇合成反应器-TEMP.bkp | 581.45K |
| 63 | 甲硫醇合成反应器.bkp | 550.76K |
| 64 | 转化率、选择性与停留时间关系.xlsx | 16.94K |
| 65 | 甲硫醚硫化氢反应器-CATAWT.bkp | 442.61K |
| 66 | 甲硫醚硫化氢反应器-DIAMETER.bkp | 443.32K |
| 67 | 甲硫醚硫化氢反应器-LENGTH.bkp | 443.40K |
| 68 | 甲硫醚硫化氢反应器-PRESSURE.bkp | 451.23K |
| 69 | 甲硫醚硫化氢反应器-TEMP.bkp | 441.68K |
| 70 | 说明.txt | 539B |
| 71 | T0104.cn2 | 30.20K |
| 72 | T0104.doc | 616.50K |
| 73 | T0104解吸塔-design.bkp | 494.49K |
| 74 | MDEA吸收塔-DESIGN.bkp | 476.39K |
| 75 | MDEA吸收塔-DS.bkp | 136.45K |
| 76 | MDEA吸收塔-EFFIC.bkp | 149.74K |
| 77 | MDEA吸收塔-FEEDTEM.bkp | 168.47K |
| 78 | MDEA吸收塔-MDEA用量.bkp | 174.41K |
| 79 | MDEA吸收塔-NSTAGE.bkp | 167.47K |
| 80 | MDEA吸收塔-PRE.bkp | 182.64K |
| 81 | MDEA半解吸塔-DESIGN.bkp | 432.38K |
| 82 | MDEA半解吸塔-DS.bkp | 407.45K |
| 83 | MDEA半解吸塔-NSTAGE.bkp | 409.93K |
| 84 | MDEA半解吸塔-PRE.bkp | 423.71K |
| 85 | MDEA半解吸塔-再沸器产生汽量.bkp | 458.67K |
| 86 | MDEA解吸塔-DESIGN.bkp | 494.49K |
| 87 | MDEA解吸塔-EFFIC.bkp | 484.42K |
| 88 | MDEA解吸塔-NSTAGE.bkp | 503.94K |
| 89 | MDEA解吸塔-PRE.bkp | 509.16K |
| 90 | MDEA解吸塔-TEMP.bkp | 513.04K |
| 91 | MDEA解析塔-再沸器产生汽量.bkp | 531.30K |
| 92 | 低温甲醇吸收塔-DESIGN.bkp | 462.54K |
| 93 | 低温甲醇吸收塔-DS.bkp | 430.29K |
| 94 | 低温甲醇吸收塔-FEEDTEMP.bkp | 485.72K |
| 95 | 低温甲醇吸收塔-MEOHCOST.bkp | 498.78K |
| 96 | 低温甲醇吸收塔-NSTAGE.bkp | 449.40K |
| 97 | 低温甲醇吸收塔-PRESSURE.bkp | 467.27K |
| 98 | 脱硫化氢重接触塔-DESIGN.bkp | 458.65K |
| 99 | 脱硫化氢重接触塔-DSTWU.bkp | 428.20K |
| 100 | 脱硫化氢重接触塔-FEEDSTAGE1.bkp | 521.41K |
| 101 | 脱硫化氢重接触塔-FEEDSTAGE2.bkp | 521.45K |
| 102 | 脱硫化氢重接触塔-RR.bkp | 498.10K |
| 103 | 甲硫醇精制塔-DESIGN.bkp | 599.05K |
| 104 | 甲硫醇精制塔-DS.bkp | 513.20K |
| 105 | 甲硫醇精制塔-DSTWU.bkp | 407.72K |
| 106 | 甲硫醇精制塔-FEEDSTAGE.bkp | 553.49K |
| 107 | 甲硫醇精制塔-RR.bkp | 531.00K |
| 108 | 变压精馏低压塔-DESIGN.bkp | 474.25K |
| 109 | 变压精馏低压塔-DS.bkp | 445.42K |
| 110 | 变压精馏低压塔-DSTWU.bkp | 413.42K |
| 111 | 变压精馏低压塔-FEEDSTAGE.bkp | 464.70K |
| 112 | 变压精馏低压塔-RR.bkp | 461.76K |
| 113 | 变压精馏高压塔-DESIGN.bkp | 450.36K |
| 114 | 变压精馏高压塔-DS.bkp | 430.54K |
| 115 | 变压精馏高压塔-DSTWU.bkp | 406.61K |
| 116 | 变压精馏高压塔-FEEDSTAGE.bkp | 448.64K |
| 117 | 变压精馏高压塔-RR.bkp | 442.54K |
| 118 | 甲醇精馏塔-DESIGN.bkp | 505.04K |
| 119 | 甲醇精馏塔-DS.bkp | 427.86K |
| 120 | 甲醇精馏塔-DSTWU.bkp | 384.78K |
| 121 | 甲醇精馏塔-FEEDSTAGE.bkp | 458.30K |
| 122 | 甲醇精馏塔-RR.bkp | 446.78K |
| 123 | 说明.txt | 480B |
| 124 | 无双效精馏.bkp | 423.83K |
| 125 | 有双效精馏.bkp | 554.65K |
| 126 | 无热泵精馏.bkp | 484.51K |
| 127 | 有热泵精馏.bkp | 553.39K |
| 128 | 变压精馏.bkp | 702.98K |
| 129 | 萃取精馏.bkp | 583.50K |
| 130 | 方案一.bkp | 1.61M |
| 131 | 方案二.bkp | 1.05M |
| 132 | T0104.cn2 | 30.20K |
| 133 | T0104.doc | 616.50K |
| 134 | T0104解吸塔-design.bkp | 494.49K |
| 135 | MDEA半解吸塔-DESIGN.bkp | 432.38K |
| 136 | MDEA吸收塔-DESIGN.bkp | 476.39K |
| 137 | 低温甲醇吸收塔-DESIGN.bkp | 462.54K |
| 138 | 变压精馏低压塔-DESIGN.bkp | 474.25K |
| 139 | 变压精馏高压塔-DESIGN.bkp | 450.36K |
| 140 | 甲硫醇精制塔-DESIGN.bkp | 599.05K |
| 141 | 甲醇精馏塔-DESIGN.bkp | 505.04K |
| 142 | 脱硫化氢重接触塔-DESIGN.bkp | 458.65K |
| 143 | 1-3D厂区模拟设计.skp | 50.81M |
| 144 | 2-俯视图.jpg | 73.82K |
| 145 | 3-45°俯视图.jpg | 90.51K |
| 146 | 4-等轴图.jpg | 85.18K |
| 147 | 5-说明.txt | 384B |
| 148 | 1-厂区三维.nwf | 411.14K |
| 149 | 2-车间三维.nwf | 333.65K |
| 150 | 3-俯视图.jpg | 63.64K |
| 151 | 4-45°俯视图.jpg | 57.01K |
| 152 | 5-等轴图.jpg | 53.37K |
| 153 | 6-说明.txt | 448B |
| 154 | 1.jpg | 618.92K |
| 155 | 2.jpg | 584.38K |
| 156 | 3.jpg | 611.50K |
| 157 | 4.jpg | 466.22K |
| 158 | 5.jpg | 540.34K |
| 159 | 6.jpg | 610.18K |
| 160 | 7.jpg | 611.19K |
| 161 | 8.jpg | 619.15K |
| 162 | Sense8.ls4 | 212.12M |
| 163 | 说明.txt | 398B |
| 164 | 3-Risksystem图集.docx | 7.57M |
| 165 | 4-Risksystem图集.pdf | 1.66M |
| 166 | 典型泄漏事故模拟.rsm | 507B |
| 167 | 甲硫蒸汽云爆炸预测.rsm | 166B |
| 168 | 甲硫醇在大气中的扩散预测.rsm | 497B |
| 169 | 甲硫醇气体泄露量计算.rsm | 73B |
| 170 | 甲硫醇池火事故-事故源.rsm | 198B |
| 171 | 甲硫醇沸腾液体扩展蒸汽爆炸.rsm | 211B |
| 172 | 甲醇典型泄漏事故模拟.rsm | 504B |
| 173 | 甲醇在大气扩散.rsm | 490B |
| 174 | 甲醇池火.rsm | 196B |
| 175 | 甲醇沸腾液体.rsm | 208B |
| 176 | 甲醇泄漏量计算气.rsm | 73B |
| 177 | 甲醇泄漏量计算液.rsm | 106B |
| 178 | 甲醇蒸汽云.rsm | 163B |
| 179 | 10敏感点.png | 183.61K |
| 180 | 10毒性.png | 159.28K |
| 181 | 10毒性敏感点.alo | 4.61K |
| 182 | 10池火.alo | 4.61K |
| 183 | 10池火.png | 177.82K |
| 184 | 10蒸汽云.alo | 4.61K |
| 185 | 10蒸汽云.png | 178.85K |
| 186 | 10闪火.alo | 4.61K |
| 187 | 10闪火.png | 169.82K |
| 188 | 5敏感点.png | 150.47K |
| 189 | 5毒性.png | 154.54K |
| 190 | 5毒性敏感点.alo | 4.61K |
| 191 | 5池火.alo | 4.61K |
| 192 | 5池火.png | 178.49K |
| 193 | 5蒸汽云.alo | 4.61K |
| 194 | 5蒸汽云.png | 160.28K |
| 195 | 5闪火.alo | 4.61K |
| 196 | 5闪火.png | 178.23K |
| 197 | B30.alo | 4.61K |
| 198 | B30.png | 174.40K |
| 199 | B40.alo | 4.61K |
| 200 | B40.png | 168.75K |
| 201 | B10.png | 164.08K |
| 202 | B20.png | 167.16K |
| 203 | B30.png | 163.90K |
| 204 | B40.png | 164.26K |
| 205 | 敏1.png | 159.64K |
| 206 | 敏10.png | 162.69K |
| 207 | 敏2.png | 171.22K |
| 208 | 敏3.png | 160.72K |
| 209 | 敏4.png | 162.82K |
| 210 | 敏5.png | 163.73K |
| 211 | 敏6.png | 161.92K |
| 212 | 敏7.png | 163.88K |
| 213 | 敏8.png | 183.65K |
| 214 | 敏9.png | 162.25K |
| 215 | 毒性1.png | 192.06K |
| 216 | 毒性10.png | 163.57K |
| 217 | 毒性2.png | 164.59K |
| 218 | 毒性3.png | 170.55K |
| 219 | 毒性4.png | 162.14K |
| 220 | 毒性5.png | 161.79K |
| 221 | 毒性6.png | 164.94K |
| 222 | 毒性7.png | 163.48K |
| 223 | 毒性8.png | 164.70K |
| 224 | 毒性9.png | 163.54K |
| 225 | 池火1.png | 161.15K |
| 226 | 池火10.png | 175.07K |
| 227 | 池火2.png | 166.94K |
| 228 | 池火3.png | 160.08K |
| 229 | 池火4.png | 168.75K |
| 230 | 池火5.png | 170.82K |
| 231 | 池火6.png | 176.81K |
| 232 | 池火7.png | 182.65K |
| 233 | 池火8.png | 175.92K |
| 234 | 池火9.png | 168.36K |
| 235 | 蒸汽云1.png | 162.42K |
| 236 | 蒸汽云10.png | 162.27K |
| 237 | 蒸汽云2.png | 160.39K |
| 238 | 蒸汽云3.png | 158.38K |
| 239 | 蒸汽云4.png | 162.15K |
| 240 | 蒸汽云5.png | 158.79K |
| 241 | 蒸汽云6.png | 162.44K |
| 242 | 蒸汽云7.png | 160.97K |
| 243 | 蒸汽云8.png | 161.86K |
| 244 | 蒸汽云9.png | 369.85K |
| 245 | 闪火1.png | 160.13K |
| 246 | 闪火10.png | 158.79K |
| 247 | 闪火2.png | 156.43K |
| 248 | 闪火3.png | 175.91K |
| 249 | 闪火4.png | 156.71K |
| 250 | 闪火5.png | 155.49K |
| 251 | 闪火6.png | 156.68K |
| 252 | 闪火7.png | 174.17K |
| 253 | 闪火8.png | 156.70K |
| 254 | 闪火9.png | 156.65K |
| 255 | 10敏感点.png | 160.15K |
| 256 | 10毒性.png | 174.10K |
| 257 | 10毒性敏感点.alo | 4.61K |
| 258 | 10池火.alo | 4.61K |
| 259 | 10池火.png | 185.48K |
| 260 | 10蒸汽云.alo | 4.61K |
| 261 | 10蒸汽云.png | 176.21K |
| 262 | 10闪火.alo | 4.61K |
| 263 | 10闪火.png | 163.05K |
| 264 | 5敏感点.png | 175.76K |
| 265 | 5毒性.png | 162.19K |
| 266 | 5毒性敏感点.alo | 4.61K |
| 267 | 5池火.alo | 4.61K |
| 268 | 5池火.png | 180.39K |
| 269 | 5蒸汽云.alo | 4.61K |
| 270 | 5蒸汽云.png | 182.13K |
| 271 | 5闪火.alo | 4.61K |
| 272 | 5闪火.png | 165.06K |
| 273 | B30.alo | 4.61K |
| 274 | B30.png | 175.68K |
| 275 | B40.alo | 4.61K |
| 276 | B40.png | 177.12K |
| 277 | B10.png | 161.76K |
| 278 | B20.png | 151.92K |
| 279 | B30.png | 155.73K |
| 280 | B40.png | 159.35K |
| 281 | 敏1.png | 158.29K |
| 282 | 敏10.png | 349.62K |
| 283 | 敏2.png | 150.89K |
| 284 | 敏3.png | 150.36K |
| 285 | 敏4.png | 152.02K |
| 286 | 敏5.png | 351.80K |
| 287 | 敏6.png | 154.01K |
| 288 | 敏7.png | 158.31K |
| 289 | 敏8.png | 155.86K |
| 290 | 敏9.png | 156.54K |
| 291 | 毒性1.png | 157.16K |
| 292 | 毒性10.png | 158.58K |
| 293 | 毒性2.png | 160.85K |
| 294 | 毒性3.png | 161.20K |
| 295 | 毒性4.png | 158.49K |
| 296 | 毒性5.png | 161.12K |
| 297 | 毒性6.png | 158.62K |
| 298 | 毒性7.png | 160.39K |
| 299 | 毒性8.png | 162.51K |
| 300 | 毒性9.png | 160.95K |
| 301 | 池火1.png | 301.62K |
| 302 | 池火10.png | 178.91K |
| 303 | 池火2.png | 179.39K |
| 304 | 池火3.png | 175.38K |
| 305 | 池火4.png | 183.36K |
| 306 | 池火5.png | 185.73K |
| 307 | 池火6.png | 176.55K |
| 308 | 池火7.png | 177.08K |
| 309 | 池火8.png | 183.86K |
| 310 | 池火9.png | 175.61K |
| 311 | 蒸汽云1.png | 162.77K |
| 312 | 蒸汽云10.png | 168.46K |
| 313 | 蒸汽云2.png | 165.17K |
| 314 | 蒸汽云3.png | 173.04K |
| 315 | 蒸汽云4.png | 168.41K |
| 316 | 蒸汽云5.png | 170.42K |
| 317 | 蒸汽云6.png | 172.50K |
| 318 | 蒸汽云7.png | 160.33K |
| 319 | 蒸汽云8.png | 169.14K |
| 320 | 蒸汽云9.png | 169.61K |
| 321 | 闪火1.png | 187.59K |
| 322 | 闪火10.png | 152.26K |
| 323 | 闪火2.png | 209.70K |
| 324 | 闪火3.png | 157.92K |
| 325 | 闪火4.png | 149.97K |
| 326 | 闪火5.png | 163.07K |
| 327 | 闪火6.png | 153.08K |
| 328 | 闪火7.png | 159.30K |
| 329 | 闪火8.png | 163.73K |
| 330 | 闪火9.png | 158.99K |
| 331 | LHF1.CATPart | 105.85M |
| 332 | LHF1.igs | 255.01M |
| 333 | 侧视图.png | 129.43K |
| 334 | 俯视图.png | 175.62K |
| 335 | 建模界面.png | 507.52K |
| 336 | 模型图.png | 235.49K |
| 337 | 1-全流程(不含换热网络、不含热泵).bkp | 1.78M |
| 338 | 2-流股提取(不含热泵).xls | 28.00K |
| 339 | 3-全流程(不含热泵).hch | 537.72K |
| 340 | 4-全流程(含换热网络、塔优化参数代入).bkp | 2.32M |
| 341 | 5-流股提取(含热泵).xls | 28.00K |
| 342 | 6-全流程(含热泵).hch | 18.34M |
| 343 | 7-全流程(不含换热网络、含热泵、添加设计规定).bkp | 1.87M |
| 344 | 4-本项目污垢热阻系数经验值来源.doc | 45.00K |
| 345 | 说明.txt | 321B |
| 346 | E0204.EDR | 321.09K |
| 347 | E0204.pdf | 89.61K |
| 348 | E0204.doc | 1.50M |
| 349 | E0204.fx2 | 24.00K |
| 350 | E0311.EDR | 403.54K |
| 351 | E0311.pdf | 111.21K |
| 352 | E0311.doc | 1.61M |
| 353 | E0311.fx2 | 24.00K |
| 354 | E0102.EDR | 353.85K |
| 355 | E0102.pdf | 94.54K |
| 356 | E0103.EDR | 347.93K |
| 357 | E0103.pdf | 99.33K |
| 358 | E0104.EDR | 355.41K |
| 359 | E0104.pdf | 95.80K |
| 360 | E0105.EDR | 402.78K |
| 361 | E0105.pdf | 80.52K |
| 362 | E0106.EDR | 477.26K |
| 363 | E0106.pdf | 163.06K |
| 364 | E0107.EDR | 352.05K |
| 365 | E0107.pdf | 115.76K |
| 366 | E0108.EDR | 423.89K |
| 367 | E0108.pdf | 83.54K |
| 368 | E0110.EDR | 412.35K |
| 369 | E0110.pdf | 83.20K |
| 370 | E0111.EDR | 333.84K |
| 371 | E0111.pdf | 87.48K |
| 372 | E0112.EDR | 580.64K |
| 373 | E0112.pdf | 178.66K |
| 374 | E0113.EDR | 487.46K |
| 375 | E0113.pdf | 185.58K |
| 376 | E0114.EDR | 483.43K |
| 377 | E0114.pdf | 163.17K |
| 378 | E0115.EDR | 414.08K |
| 379 | E0115.pdf | 96.43K |
| 380 | E0201.EDR | 327.18K |
| 381 | E0201.pdf | 90.51K |
| 382 | E0202.EDR | 341.21K |
| 383 | E0202.pdf | 97.10K |
| 384 | E0203.EDR | 322.31K |
| 385 | E0203.pdf | 89.06K |
| 386 | E0204.EDR | 321.09K |
| 387 | E0204.pdf | 89.61K |
| 388 | E0205.EDR | 307.58K |
| 389 | E0205.pdf | 87.20K |
| 390 | E0301.EDR | 413.31K |
| 391 | E0301.pdf | 113.84K |
| 392 | E0302.EDR | 400.14K |
| 393 | E0302.pdf | 95.66K |
| 394 | E0303.EDR | 435.95K |
| 395 | E0303.pdf | 104.41K |
| 396 | E0304.EDR | 344.24K |
| 397 | E0304.pdf | 102.19K |
| 398 | E0307.EDR | 369.29K |
| 399 | E0307.pdf | 92.59K |
| 400 | E0310.EDR | 424.43K |
| 401 | E0310.pdf | 113.86K |
| 402 | E0315.EDR | 443.05K |
| 403 | E0315.pdf | 133.95K |
| 404 | E0318.EDR | 322.51K |
| 405 | E0318.pdf | 94.81K |
| 406 | E0319.EDR | 375.57K |
| 407 | E0319.pdf | 139.47K |
| 408 | E0109.EDR | 371.99K |
| 409 | E0109.pdf | 97.39K |
| 410 | E0305.EDR | 425.70K |
| 411 | E0305.pdf | 115.29K |
| 412 | E0306.EDR | 376.68K |
| 413 | E0306.pdf | 85.22K |
| 414 | E0308.EDR | 410.19K |
| 415 | E0308.pdf | 103.17K |
| 416 | E0309.EDR | 344.92K |
| 417 | E0309.pdf | 88.82K |
| 418 | E0311.EDR | 403.54K |
| 419 | E0311.pdf | 111.21K |
| 420 | E0312.EDR | 361.40K |
| 421 | E0312.pdf | 97.94K |
| 422 | E0313.EDR | 394.31K |
| 423 | E0313.pdf | 98.00K |
| 424 | E0314.EDR | 345.74K |
| 425 | E0314.pdf | 86.86K |
| 426 | E0316.EDR | 368.55K |
| 427 | E0316.pdf | 97.66K |
| 428 | E0317.EDR | 405.38K |
| 429 | E0317.pdf | 115.79K |
| 430 | 6-说明.txt | 456B |
| 431 | 2-Result.xlsm | 125.36K |
| 432 | 3-全流程(经济分析).bkp | 2.34M |
| 433 | Scenario1.izp | 1.03M |
| 434 | Scenario1.szp | 798.02K |
| 435 | 1-有双效精馏(经济分析).bkp | 577.80K |
| 436 | 2-有双效精馏.xlsm | 115.51K |
| 437 | 3-Scenario1.izp | 1.03M |
| 438 | 4-Scenario1.szp | 798.02K |
| 439 | 1-无双效精馏(经济分析).bkp | 445.07K |
| 440 | 2-无双效精馏.xlsm | 115.22K |
| 441 | 3-Scenario1.izp | 1.03M |
| 442 | 4-Scenario1.szp | 798.02K |
| 443 | 1-有热泵再生(经济分析).bkp | 588.83K |
| 444 | 2-有热泵再生.xlsm | 116.62K |
| 445 | 3-Scenario1.izp | 1.03M |
| 446 | 4--Scenario1.szp | 798.02K |
| 447 | 1-无热泵精馏(经济分析).bkp | 522.81K |
| 448 | 2-有热泵再生.xlsm | 116.62K |
| 449 | 3-Scenario1.izp | 1.03M |
| 450 | 4-Scenario1.szp | 798.02K |
| 451 | 1-萃取精馏经济分析.bkp | 707.56K |
| 452 | 2-萃取精馏.xlsm | 117.55K |
| 453 | 3-Scenario1.izp | 1.03M |
| 454 | 4-Scenario1.szp | 798.02K |
| 455 | 1-变压精馏(经济分析).bkp | 745.41K |
| 456 | 2-变压精馏.xlsm | 118.11K |
| 457 | 3-Scenario1.izp | 1.03M |
| 458 | 4-Scenario1.szp | 798.02K |
| 459 | 1-方案一经济分析.bkp | 1.63M |
| 460 | 2-方案一.xlsm | 121.76K |
| 461 | 3-Scenario1.szp | 798.02K |
| 462 | 4-Scenario1.izp | 1.03M |
| 463 | 1-方案二经济分析.bkp | 1.06M |
| 464 | 2-方案二.xlsm | 117.87K |
| 465 | 3-Scenario1.izp | 1.03M |
| 466 | 4-Scenario1.szp | 798.02K |
| 467 | sulpakDIN材料对应表.doc | 22.50K |
| 468 | T0301低温甲醇洗塔.pak | 512B |
| 469 | T0301低温甲醇洗塔.XLS | 10.59K |
| 470 | T0302脱硫化氢重接触塔.pak | 512B |
| 471 | T0302脱硫化氢重接触塔.XLS | 10.58K |
| 472 | T0303甲硫醇精制塔.pak | 688B |
| 473 | T0303甲硫醇精制塔.XLS | 10.87K |
| 474 | T0304变压精馏低压塔.pak | 688B |
| 475 | T0304变压精馏低压塔.XLS | 10.87K |
| 476 | T0305变压精馏塔高压塔.pak | 688B |
| 477 | T0305变压精馏塔高压塔.xls | 10.88K |
| 478 | T0306双效精馏高压塔.pak | 864B |
| 479 | T0306双效精馏高压塔.xls | 11.11K |
| 480 | T0307双效精馏低压塔.pak | 688B |
| 481 | T0307双效精馏低压塔.XLS | 10.85K |
| 482 | T0103.cn2 | 30.20K |
| 483 | T0103.doc | 598.00K |
| 484 | T0104.cn2 | 30.20K |
| 485 | T0104.doc | 616.50K |
| 486 | T0103.cn2 | 30.20K |
| 487 | T0301.doc | 597.50K |
| 488 | E0203.doc | 597.50K |
| 489 | T0302.cn2 | 30.20K |
| 490 | T0303.cn2 | 30.20K |
| 491 | T0303甲硫醇精制塔.doc | 693.50K |
| 492 | T0304.cn2 | 30.20K |
| 493 | T0304.doc | 642.50K |
| 494 | T0305.cn2 | 30.20K |
| 495 | T0305.doc | 596.50K |
| 496 | T0306.cn2 | 30.20K |
| 497 | T0306.doc | 681.50K |
| 498 | T0307.cn2 | 30.20K |
| 499 | T0307.doc | 640.50K |
| 500 | E0102.doc | 1.62M |
| 501 | E0102.fx2 | 24.00K |
| 502 | E0103.doc | 1.61M |
| 503 | E0103.fx2 | 24.00K |
| 504 | E0104.doc | 1.61M |
| 505 | E0104.fx2 | 24.00K |
| 506 | E0105.doc | 1.61M |
| 507 | E0105.fx2 | 24.00K |
| 508 | E0106.doc | 1.61M |
| 509 | E0106.fx2 | 24.00K |
| 510 | E0107.doc | 1.62M |
| 511 | E0107.fx2 | 24.00K |
| 512 | E0108.doc | 1.62M |
| 513 | E0108.fx2 | 24.00K |
| 514 | E0110.doc | 1.62M |
| 515 | E0110.fx2 | 24.00K |
| 516 | E0111.doc | 1.62M |
| 517 | E0111.fx2 | 24.00K |
| 518 | E0112.doc | 1.62M |
| 519 | E0112.fx2 | 24.00K |
| 520 | E0113.doc | 1.62M |
| 521 | E0113.fx2 | 24.00K |
| 522 | E0114.doc | 1.62M |
| 523 | E0114.fx2 | 24.00K |
| 524 | E0115.doc | 1.60M |
| 525 | E0115.fx2 | 24.00K |
| 526 | E0201.doc | 1.62M |
| 527 | E0201.fx2 | 24.00K |
| 528 | E0202.doc | 1.50M |
| 529 | E0202.fx2 | 24.00K |
| 530 | E0203.doc | 1.50M |
| 531 | E0203.fx2 | 24.00K |
| 532 | E0204.doc | 1.50M |
| 533 | E0204.fx2 | 24.00K |
| 534 | E0205.doc | 1.53M |
| 535 | E0205.fx2 | 24.00K |
| 536 | E0301.doc | 1.62M |
| 537 | E0301.fx2 | 24.00K |
| 538 | E0302.doc | 1.62M |
| 539 | E0302.fx2 | 24.00K |
| 540 | E0303.doc | 1.62M |
| 541 | E0303.fx2 | 24.00K |
| 542 | E0304.doc | 1.62M |
| 543 | E0304.fx2 | 24.00K |
| 544 | E0307.doc | 1.62M |
| 545 | E0307.fx2 | 24.00K |
| 546 | E0310.doc | 1.62M |
| 547 | E0310.fx2 | 24.00K |
| 548 | E0315.doc | 1.62M |
| 549 | E0315.fx2 | 24.00K |
| 550 | E0318.doc | 1.62M |
| 551 | E0318.fx2 | 24.00K |
| 552 | E0319.doc | 1.61M |
| 553 | E0319.fx2 | 24.00K |
| 554 | E0109.doc | 1.50M |
| 555 | E0109.ue2 | 22.70K |
| 556 | E0305.doc | 1.62M |
| 557 | E0305.fx2 | 24.00K |
| 558 | E0306.doc | 1.50M |
| 559 | E0306.ue2 | 22.70K |
| 560 | E0308.doc | 1.62M |
| 561 | E0308.fx2 | 24.00K |
| 562 | E0309.doc | 1.50M |
| 563 | E0309.ue2 | 22.70K |
| 564 | E0311.doc | 1.61M |
| 565 | E0311.fx2 | 24.00K |
| 566 | E0312.doc | 1.50M |
| 567 | E0312.ue2 | 22.70K |
| 568 | E0313.doc | 1.62M |
| 569 | E0313.fx2 | 24.00K |
| 570 | E0314.doc | 1.50M |
| 571 | E0314.ue2 | 22.70K |
| 572 | E0316.doc | 1.50M |
| 573 | E0316.ue2 | 22.70K |
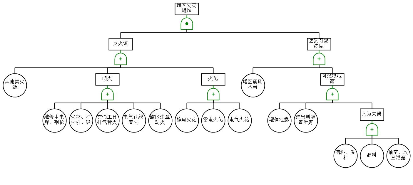
| 574 | E0317.doc | 1.62M |
| 575 | E0317.fx2 | 24.00K |
| 576 | 精制反应器校核.doc | 2.13M |
| 577 | 精制反应器校核.fx2 | 24.00K |
| 578 | 反应器校核.doc | 451.00K |
| 579 | 反应器校核.ra2 | 23.24K |
| 580 | 2-储罐区火灾爆炸.jpg | 65.56K |
| 581 | 3-反应器内易燃物料.jpg | 49.38K |
| 582 | 4-甲醇中毒.jpg | 24.46K |
| 583 | 5-硫化氢中毒.jpg | 83.58K |
| 584 | 6-气液分离罐爆炸.jpg | 36.42K |
| 585 | 7-说明.txt | 693B |
| 586 | 储罐区火灾爆炸.ffta | 11.89K |
| 587 | 反应器内易燃物料.ffta | 11.60K |
| 588 | 气液分离罐爆炸.ffta | 9.62K |
| 589 | 甲醇中毒.ffta | 7.94K |
| 590 | 硫化氢中毒.ffta | 12.87K |
| 591 | 5-Sense8(全车间).rvm | 8.74M |
| 592 | 6-Sense8(全车间).txt | 3.70M |
| 593 | 7-说明.txt | 871B |
| 594 | 车间全貌俯视图(不含屋顶).png | 31.81K |
| 595 | 车间全貌俯视图(含屋顶).png | 25.86K |
| 596 | 车间全貌轴测图(不封闭视角)01.png | 187.78K |
| 597 | 车间全貌轴测图(不封闭视角)02.png | 190.15K |
| 598 | 车间全貌轴测图(半封闭视角).png | 138.21K |
| 599 | 车间全貌轴测图(密闭车间视角)01.png | 136.34K |
| 600 | 车间全貌轴测图(密闭车间视角)02.png | 116.15K |
| 601 | 深度脱硫车间主视图(含配管).png | 61.89K |
| 602 | 深度脱硫车间侧视图(含配管)01.png | 64.62K |
| 603 | 深度脱硫车间侧视图(含配管)02.png | 71.91K |
| 604 | 深度脱硫车间俯视图(含配管).png | 65.69K |
| 605 | 深度脱硫车间管道全貌.png | 47.59K |
| 606 | 深度脱硫车间背视图(含配管).png | 68.02K |
| 607 | 深度脱硫车间轴侧图(含配管)01.png | 136.36K |
| 608 | 深度脱硫车间轴侧图(含配管)02.png | 141.85K |
| 609 | 甲硫醇合成车间不封闭轴测图(含配管).png | 78.52K |
| 610 | 甲硫醇合成车间主视图(含配管).png | 10.63K |
| 611 | 甲硫醇合成车间侧视图(含配管)01.png | 14.93K |
| 612 | 甲硫醇合成车间侧视图(含配管)02.png | 13.97K |
| 613 | 甲硫醇合成车间俯视图(含配管).png | 15.53K |
| 614 | 甲硫醇合成车间半封闭轴测图(含配管).png | 55.16K |
| 615 | 甲硫醇合成车间封闭轴测图(含配管).png | 19.61K |
| 616 | 甲硫醇合成车间管道全貌.png | 47.55K |
| 617 | 甲硫醇合成车间背视图(含配管).png | 24.26K |
| 618 | 甲硫醇分离精制车间不封闭轴侧图(含配管).png | 66.39K |
| 619 | 甲硫醇分离精制车间主图(含配管).png | 45.19K |
| 620 | 甲硫醇分离精制车间侧视图(含配管)01.png | 30.09K |
| 621 | 甲硫醇分离精制车间侧视图(含配管)02.png | 31.63K |
| 622 | 甲硫醇分离精制车间俯视图(含配管).png | 15.39K |
| 623 | 甲硫醇分离精制车间半封闭轴侧图(含配管).png | 76.72K |
| 624 | 甲硫醇分离精制车间封闭轴侧图(含配管).png | 6.12K |
| 625 | 甲硫醇分离精制车间管道全貌.png | 71.93K |
| 626 | 甲硫醇分离精制车间背视图(含配管).png | 46.73K |
| 627 | 工艺流程图PFD.dwg | 7.24M |
| 628 | 工艺流程图PFD图册集.pdf | 3.72M |
| 629 | 工艺流程图说明.pdf | 342.82K |
| 630 | 管道仪表流程图说明.pdf | 343.81K |
| 631 | 管道及仪表流程图PID.dwg | 5.61M |
| 632 | 管道及仪表流程图PID图册集.pdf | 2.66M |
| 633 | 1-深度脱硫车间设备布置图.dwg | 1.73M |
| 634 | 2-甲硫醇合成车间设备布置图.dwg | 1.08M |
| 635 | 3-甲硫醇分离精制车间设备布置图.dwg | 1.68M |
| 636 | 车间布置说明.pdf | 310.90K |
| 637 | 车间设备布置图图册集.pdf | 2.33M |
| 638 | 厂区总平面布置图.dwg | 618.09K |
| 639 | 厂区总平面布置图.pdf | 418.53K |
| 640 | 厂区总平面布置图说明.pdf | 349.68K |
| 641 | 1-俯视图.jpg | 73.82K |
| 642 | 2-45°俯视图.jpg | 90.51K |
| 643 | 3-等轴图.jpg | 85.18K |
| 644 | E0204-反应气三级冷却器工艺条件图.dwg | 55.61K |
| 645 | R0201-甲醇和H2S一段催化反应器工艺条件图.dwg | 57.89K |
| 646 | T0104-解吸塔工艺条件图.dwg | 59.98K |
| 647 | 典型设备工艺条件图图册集.pdf | 361.97K |
| 648 | E0204-反应气三级冷却器总装配图.dwg | 200.49K |
| 649 | R0201-甲醇和H2S一段催化反应器总装配图.dwg | 156.81K |
| 650 | T0104-解吸塔总装配图.dwg | 195.61K |
| 651 | 典型设备总装配图图册集.pdf | 993.18K |
| 652 | 管道轴测图ISO.dwg | 1.93M |
| 653 | 管道轴测图图册集.pdf | 266.40K |
| 654 | gbcbig.shx | 881.68K |
| 655 | 字体文件存放位置.txt | 358B |
此图纸下载需要520金币
立即下载
发布者
静
创作: 19759
粉丝: 29
加入时间:2025-05-27
模型信息
图纸ID:2709526
图纸格式:pdf,dwg,skp,catpart,igs
文件大小:358.29M
所需金币:520
上传时间:2025-10-08 17:50:40
是否可编辑:可修改,包括参数
软件版本:IGES
标签
图纸简介
版权说明
用户在本站上传的作品如侵犯到您的权益,请与本站管理员联系删除。用户在本站下载的原创作品,只拥有作品的使用权,著作权归原作者所有,未经合法授权,用户不得以任何形式发布、传播、复制、转售该作品。
作者其它图纸 查看更多
AI渲染-将平面图渲染为真实效果图
原图
渲染图
正在渲染中,请稍候...

.png)










0.png)
1.png)
2.png)
3.png)
4.png)

















































































.png)
01.png)
02.png)
.png)
01.png)
02.png)
.png)
01.png)
02.png)
.png)
.png)
01.png)
02.png)
.png)
.png)
01.png)
02.png)
.png)
.png)
.png)

.png)
.png)
.png)
01.png)
02.png)
.png)
.png)
.png)

.png)