绞车液压系统设计(2)(ID:1524913)
截图
AI截图渲染
✨AI图片渲染
| # | 文件名称 | 文件大小 |
|---|---|---|
| 1 | 1723958225403.zip | 2.09M |
| 2 | 1.png | 27.00K |
| 3 | 2.png | 78.23K |
| 4 | 屏幕截图2024-08-18131531.png | 128.00K |
| 5 | 屏幕截图2024-08-18131552.png | 31.26K |
| 6 | 液压绞车液压系统课程设计说明书.doc | 3.32M |
| 7 | 绞车液压系统原理图(2).dwg | 189.09K |
| 8 | 转矩图和转速图-A3.dwg | 135.44K |
此图纸下载需要300金币
立即下载
发布者
机械与液压(原创) +V:13122291832
创作: 682
粉丝: 78
加入时间:2023-10-23
模型信息
图纸ID:1524913
图纸格式:dwg
文件大小:2.14M
所需金币:300
上传时间:2024-08-18 13:17:17
是否可编辑:可修改,包括参数
软件版本:AutoCAD 2021
标签
绞车
液压系统
图纸简介
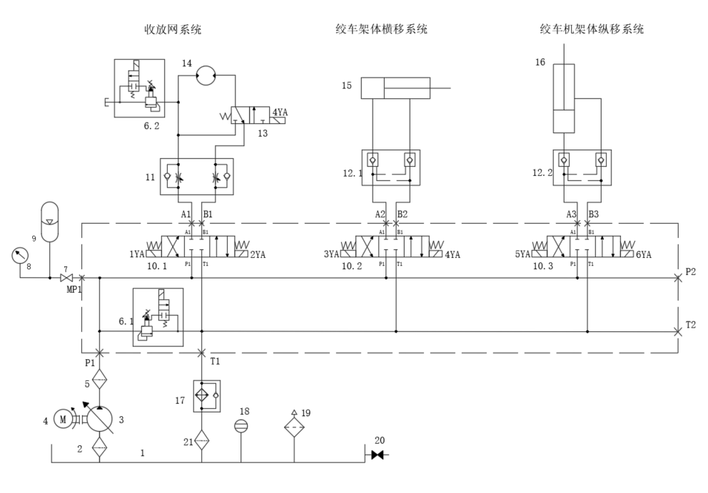
设计液压绞车液压系统,绞车能实现正反向牵引与制动,最大牵引力14吨,最大牵引速度10m/min,牵引速度与牵引力均可无级调节,制动力矩不小于2倍的牵引力矩。
版权说明
用户在本站上传的作品如侵犯到您的权益,请与本站管理员联系删除。用户在本站下载的原创作品,只拥有作品的使用权,著作权归原作者所有,未经合法授权,用户不得以任何形式发布、传播、复制、转售该作品。
AI渲染-将平面图渲染为真实效果图
原图
渲染图
正在渲染中,请稍候...




